After removing the top of the power supply we can see the fan is sandwiched between two pieces of plastic. This ‘frameless' fan design was created by be quiet! to help reduce noise levels. The fan has been developed for use specifically in power supplies and is a unit adapted from the Silent Wings 3 range.
This fan has a six pole motor and fluid dynamic bearings to increase life span over a traditional fan design. The mesh cover on the actual power supply chassis is to help increase airflow while reducing unwanted turbulence.
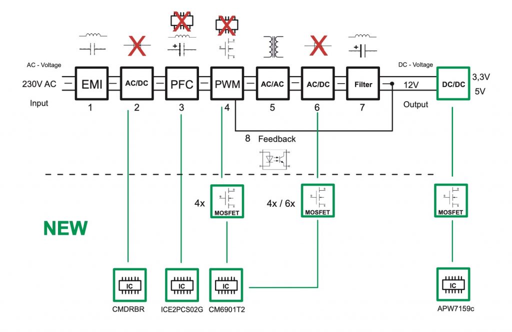
The OEM of this unit looks to be FSP, as was the Straight Power 11 Platinum unit we reviewed last year. Clearly the relationship is working for be quiet! on some level. The topology of this power supply is an Active Rectifier + Full Bridge LLC + SR + DC/DC.
The design is quite clean inside with gold soldering throughout. They are using high grade 105c rated Nippon Chemi Con capacitors (KMZ series) in the primary stage – rated 420V 470uF and 330uF for a total of 800uF.
This is a block diagram of this specific design. The Dark Power 12 has a bridge rectifier on the AC side utilising four N-Channel Super Junction MOSFETs, controlled by four controller ICs, called CMDRBR. This helps the supply to reach the lofty heights of Titanium efficiency. Full Bridge is the number of MOSFETs used in the PWM stage (no 4 in the block diagram above). The MOSFETs are responsible for creating high frequency alternating current, which gives high levels of efficiency for the main transformation.
The circuit following the Full Bridge topology is LLC. L is the switching symbol for a coil, the C for a capacitor. The LLC series resonant circuit consists of two induction coils (L1+L2) and one capacitor (C1).
This LLC circuit is responsible for smoothing out the alternating voltage. The Dark Power 12 is using both pulse width modulation and frequency modulation to adjust power transformation. Starting at around a load of 10 to 15 percent, the LLC circuit modifies the frequency, producing better results. The best results are obtained at low frequency and high load or vice versa.
Instead of generating all necessary voltages (3.3V, 5V and 12V) from the AC on the primary side, the lower 3.3V and 5V voltages are generated from the 12V DC after the main transformation.
The Dark Power 12 power supplies are incorporating five daughter cards. be quiet! claim that the ‘modular design allows for separate production and quality control of the different PCBs.'
The cleaner layout however will help increase airflow throughout which dissipates heat faster. This higher build density across the PCB helps reduce circuit paths, again helping efficiency while potentially reducing ripple/noise levels.
KitGuru KitGuru.net – Tech News | Hardware News | Hardware Reviews | IOS | Mobile | Gaming | Graphics Cards






















